Государственный реестр средств измерений (ГРСИ)

АО "Газпромнефть-Терминал", г. Новосибирск

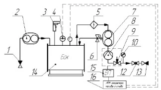
Поверяемое оборудование
70871-18 70871-18 2018 Системы измерительные АСН-15 604 поверки 60596-15 60596-15 2015 Системы измерительные АСН 439 поверок 78804-20 78804-20 2020 Установки измерительные ОЗНА-Агидель ЖДС-150-025 331 поверка 50012-17 50012-17 2017 Полуприцепы-цистерны, автоцистерны, прицепы-цистерны ППЦ, АЦ, ПЦ 146 поверок 74711-19 74711-19 2019 Установки измерительные ОЗНА-Агидель ЖДС-150-0,25 132 поверки 58711-14 58711-14 2014 Системы измерительные СТРУНА+ 64 поверки 31305-11 31305-11 2011 Комплексы измерительные АСН 49 поверок 34986-08 34986-08 2008 Полуприцепы-цистерны 96222 47 поверок 78889-20 78889-20 2020 Установки измерительные ОЗНА-Агидель ЖДС ПК 43 поверки 45018-10 45018-10 2010 Полуприцепы-цистерны 96231 и их мод. 32 поверки 76234-19 76234-19 2019 Системы измерительные для резервуаров Tank Gauging 30 поверок 76517-19 76517-19 2019 Резервуары вертикальные стальные цилиндрические РВС-3000, РВСП-3000, РВСП-500 27 поверок 71625-18 71625-18 2018 Системы измерительные для резервуарных парков RTG 27 поверок 58114-14 58114-14 2014 Система измерительная налива светлых нефтепродуктов в автоцистерны на Омской нефтебазе ЗАО "Газпромнефть-Терминал" 16 поверок 88792-23 88792-23 2023 Резервуары стальные горизонтальные цилиндрические РГС 16 поверок 79294-20 79294-20 2020 Резервуары вертикальные стальные цилиндрические РВС-400, РВС-2000, РВС-5000 15 поверок 28116-09 28116-09 2009 Системы измерительные Струна 14 поверок 84751-22 84751-22 2022 Резервуары стальные горизонтальные цилиндрические ЕП-25 12 поверок 84750-22 84750-22 2022 Резервуары стальные горизонтальные цилиндрические ЕП-63 12 поверок 57097-14 57097-14 2014 Прицепы-цистерны и полуприцепы-цистерны ГРАЗ-ПЦ и ГРАЗ-ППЦ 11 поверок 54964-13 54964-13 2013 Автоцистерны и полуприцепы-цистерны COA и SOA, SOF 11 поверок 74346-19 74346-19 2019 Резервуары вертикальные стальные цилиндрические РВС-1000, РВСП-1000 10 поверок 31305-06 31305-06 2006 Комплексы измерительные АСН 10 поверок 31281-14 31281-14 2014 Комплексы измерительные УНМ 10 поверок 91005-24 91005-24 2024 Резервуары вертикальные цилиндрические стальные с понтоном РВСп 10 поверок 22762-02 22762-02 2002 Комплексы измерительные АСН 9 поверок 74774-19 74774-19 2019 Прицепы-цистерны и полуприцепы-цистерны GRAZ-ГРАЗ-ПЦ и GRAZ-ГРАЗ-ППЦ 8 поверок 74566-19 74566-19 2019 Резервуары вертикальные стальные цилиндрические РВС-200, РВС-2000, РВС-3000 7 поверок 73050-18 73050-18 2018 Резервуары горизонтальные стальные одно- и двустенные 7 поверок 72516-18 72516-18 2018 Резервуары вертикальные стальные цилиндрические РВС-1000, РВСП-1000, РВСП-5000 7 поверок 69894-17 69894-17 2017 Резервуары вертикальные стальные цилиндрические РВС-700 7 поверок 40795-09 40795-09 2009 Полуприцепы-цистерны 964840, 964841, 964845, 964846 7 поверок 74937-19 74937-19 2019 Резервуары вертикальные стальные цилиндрические РВС-5000, РВСП-700 6 поверок 67182-17 67182-17 2017 Резервуары вертикальные стальные цилиндрические РВС-1000 6 поверок 66675-17 66675-17 2017 Резервуары вертикальные стальные цилиндрические РВС-1000, РВСП-2000 6 поверок 22762-07 22762-07 2007 Комплексы измерительные АСН 6 поверок 63778-16 63778-16 2016 Автоцистерны и автотопливозаправщики БЦМ-229 5 поверок 88990-23 88990-23 2023 Резервуары стальные вертикальные цилиндрические РВСП-3000 5 поверок 74525-19 74525-19 2019 Резервуары горизонтальные стальные цилиндрические РГС-100 4 поверки 70394-18 70394-18 2018 Резервуары вертикальные стальные цилиндрические РВС-400, РВС-2000, РВСП-700 4 поверки 68001-17 68001-17 2017 Резервуары вертикальные стальные цилиндрические РВС-700, РВСП-700 4 поверки 50000-12 50000-12 2012 Системы измерительные для резервуаров Tank Gauging 4 поверки 22762-12 22762-12 2012 Комплексы измерительные АСН 4 поверки 88989-23 88989-23 2023 Резервуары стальные вертикальные цилиндрические Резервуары стальные вертикальные цилиндрические РВСП-2000 4 поверки 74522-19 74522-19 2019 Резервуары вертикальные стальные цилиндрические РВС-400, РВС-1000, РВС-3000 3 поверки 62834-15 62834-15 2015 Прицепы и полуприцепы-цистерны УСТ 94651 3 поверки 60578-15 60578-15 2015 Полуприцепы-цистерны СОВО 3 поверки 45282-10 45282-10 2010 Автоцистерны БЦМ-229 мод. 56476-01, БЦМ-229.2 мод. 56476-04 3 поверки 43417-09 43417-09 2009 Полуприцепы-цистерны БЦМ-180 мод. 960512, БЦМ-180.1 мод. 960512-01 3 поверки 86558-22 86558-22 2022 Резервуары стальные вертикальные цилиндрические РВС-700 3 поверки